-
上海光源储存环的真空系统
上海光源储存环真空系统已于2007 年底建成并开始运行。这个真空系统采用了双室结构的薄壁不锈钢真空室,采用合理的激活NEG泵和升华钛丝的工艺程序,提供了强大的抽速和容量。真空预调试时各段真空室内的极限真空都达到
-
上海光源储存环不锈钢真空室
上海光源采用了不锈钢真空室,其主要理由是加工铝合金真空 室时要用数控床切削掉约一半的材料,而加工壁薄不锈钢真空室几乎没有材料的损失。因此,经费大量节省和加工周期大大缩短。但结构复杂的薄壁不锈钢真空室的尺
-
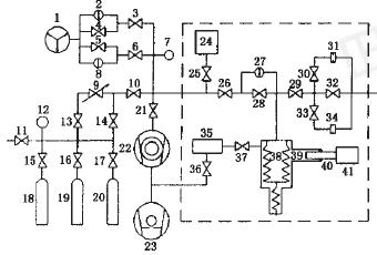
防污染真空抽气系统
防污染真空抽气系统就可以对有害气体(蒸汽)和液体进行回收,并将对环境的污染降到最低。系统由罗茨泵、大气喷射泵、液环泵组成的真空机组和环液冷却器、排气冷凝器、阀门等配套而成。系统必须在低于物料的温度下运
-
定容式流导法微流量校准装置
定容式流导法微流量校准装置是气体微流量的计量标准,可采用定容法和流导法对气体微流进行校准,校准范围为(5×10-2~5×10-11)Pa·m3/s,合成标准不确定度为.56%~1.7%。
-
固定流导法校准真空漏孔方法研究
固定流导法采用的是分压力侧量技术,对质谱分析室的漏放气率的指标要求不高。通过实验得到四极质谱计的非线性引起的侧量误差可达38%,在具体校准过程中能够很好调节稳压室中的气体压力,使通过小孔的气体流量与待校
-
恒压式气体微流量计测控系统的设计
介绍了恒压式气体微流量计的测量原理及其测控系统的设计方案, 对压力测量、变容室气体温度测量、变容室体积变化率测量、恒压控制等关键技术进行了详细说明。该测控系统的应用可以使气体微流量计的测量范围和不确定度
-
一种方便高效的真空规校准装置的设计
讲述了为解决一般采用比对法校准真空规的装置所存在的一次校准真空规数量较少,且由于校准表和被校表处在不同的抽空位置造成的读数误差等问题,所设计出的一套方便高效的真空规校准装置。
真空资讯
[ 行业动态 ]2021年《真空与低温》优秀科技论文评选结果
[ 技术应用 ]解决泵的堵塞问题
[ 真空产品 ]河见公司推出AL型污水泵
[ 真空企业 ]北京北仪优成真空技术有限公司
推荐阅读
热门专题
阅读排行
- 1一个完整的真空系统的组成
一个较完善的真空系统应该包括抽气系统、真空阀门、连接管道、真
- 2几种典型的超高真空系统图
本文介绍了几种典型的超高真空系统图:用扩散泵和钛泵并联为主泵
- 3真空腔体制作相关注意事项
真空腔体是保持内部为真空状态的容器,本文从真空腔体容积、材质
- 4EAST离子回旋加热(ICRF)天线真空馈口电分析
真空馈口作为EAST新型离子回旋加热(ICRF)天线最关键部件之一,
- 5一种真空室箱体门的压紧机构设计
借用气缸的推拉力,设计了一种新型门压紧机构,代替原来靠人工转
- 6流导和流导几率的概念和计算公式
流导是指在单位压差下,流经管路元件气流量的大小。流导几率也称
- 7如何有效的降低真空系统漏气率的措施
在真空系统的设计中,提高系统的密封性,降低系统的漏气率是我们
- 8直线驱动器的工作原理与结构示意图
超高真空直线驱动器的直线驱动和真空密封同样靠波纹管来实现,本
- 9大型真空容器的漏率控制与密封设计
本文针对大型真空容器的检漏和密封设计进行了分析。文中对焊缝检
- 10真空容器充气时间计算公式
真空容器充气时间的计算, 徐树深、夏正勋均推导出了真空容器充气




























